I did put the replacement speedometer in my original cluster. Everything seems to work but the speedometer.
It looks to me as though the clear plastic part in the picture above is held to the white plastic part with screws. If that whole clear plastic unit can be swapped without stuff flying apart, it seems like it could be doable.
Oops
Success!
To recap, I had a working speedometer but the odometer didn't work. I bought a new gear and installed it but during reassembly I pressed too hard on the needle and broke the needle shaft.
I bought a complete cluster off ebay. I had intended to just swap the speedometer from it into my original cluster that I had just cleaned up but the replacement speedometer had a broken odometer gear so I wound up transferring the new gear i had bought from my original speedometer to the replacement.
I buttoned up the cluster, plugged it in to the car, tested it and the replacement speedometer did not work.
Today I brought the cluster in and removed the speedometer and this is what I found
After looking it over and thinking about it for a bit I decided to see if I could use parts from both to make a working speedometer.
Here you can see the intact needle shaft poking up from the clear plastic unit. I had wondered if I could detach the clear plastic unit from the white bracket.
It turns out the clear plastic unit is only attached to the white bracket by two screws coming up from the bottom. The two wires run down to the circuit board.
Disassembled At this point all I had to do was de-solder the wires and transfer the clear plastic unit to my original speedometer, re-solder the wires, and attach it to the bracket from my original speedometer. I did use the odometer from the replacement speedometer because it already had the new gear in it and it seemed to turn more smoothly than my original.
I buttoned up the cluster again, plugged it in to the car, raised the rear wheels, started the car, put it in drive, and woohoo, a working speedometer and odometer.
To recap, I had a working speedometer but the odometer didn't work. I bought a new gear and installed it but during reassembly I pressed too hard on the needle and broke the needle shaft.
I bought a complete cluster off ebay. I had intended to just swap the speedometer from it into my original cluster that I had just cleaned up but the replacement speedometer had a broken odometer gear so I wound up transferring the new gear i had bought from my original speedometer to the replacement.
I buttoned up the cluster, plugged it in to the car, tested it and the replacement speedometer did not work.
Today I brought the cluster in and removed the speedometer and this is what I found
After looking it over and thinking about it for a bit I decided to see if I could use parts from both to make a working speedometer.
Here you can see the intact needle shaft poking up from the clear plastic unit. I had wondered if I could detach the clear plastic unit from the white bracket.
It turns out the clear plastic unit is only attached to the white bracket by two screws coming up from the bottom. The two wires run down to the circuit board.
Disassembled At this point all I had to do was de-solder the wires and transfer the clear plastic unit to my original speedometer, re-solder the wires, and attach it to the bracket from my original speedometer. I did use the odometer from the replacement speedometer because it already had the new gear in it and it seemed to turn more smoothly than my original.
I buttoned up the cluster again, plugged it in to the car, raised the rear wheels, started the car, put it in drive, and woohoo, a working speedometer and odometer.
- Tom
- Site Admin
- Posts: 8553
- Joined: Fri Jun 25, 2021 2:04 pm
- Location: Silicon Valley, CA
- Has thanked: 890 times
- Been thanked: 3830 times
- Contact:
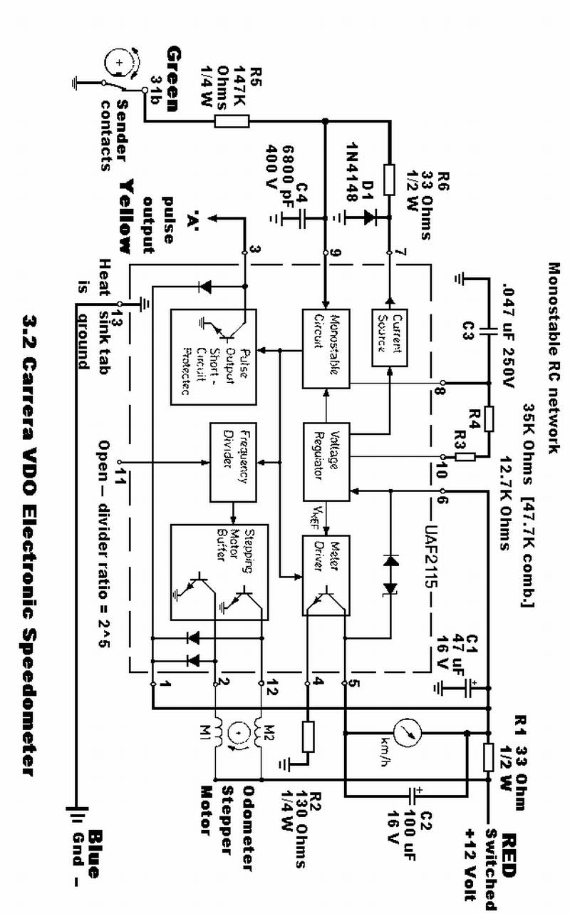
Nice work! I wonder what's going on with that resistor lately. That's the third speedometer board posted on Carpokes in the last few months with the exact same blown out resistor!
The culprit is the 100uF cap shorting out to ground, which takes the 33 ohm 1/2 watt resistor with it. 12v across a 33 ohm resistor gets you to 144/33 or about 4 watts. It never had a chance.
For reference a similar schematic attached.
For reference a similar schematic attached.
- Add Pictures/Files
-
- IMG_3658.jpeg (106.46 KiB) Viewed 182 times
1986 951 - Silicon Valley
